Frigidaire Gas Range PLGF389CCC Timer Repair

What is the timer/clock part number for the Frigidaire PLGF389CCC Gas Range?

Timer part number 316207603 for Frigidaire PLGF389CCC

The PLGF389CCC Gas Range uses timer part number 316207603.

Do you have a failed Frigidaire PLGF389CCC control panel? Click here:

Request Appliance Timer Service

We can repair or replace your faulty Frigidaire PLGF389CCC timer.

PLGF389CCC are also sometimes referred to using these Alternative Names/Model numbers

Electrolux PLGF389CCC Gas Range

PLGF389CCC Schematic and Wiring Diagrams

Backguard Parts diagram
PLGF389CCC Gas Range Backguard Parts diagram
Burner Parts diagram
PLGF389CCC Gas Range Burner Parts diagram
Body Parts diagram
PLGF389CCC Gas Range Body Parts diagram
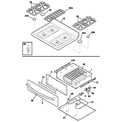
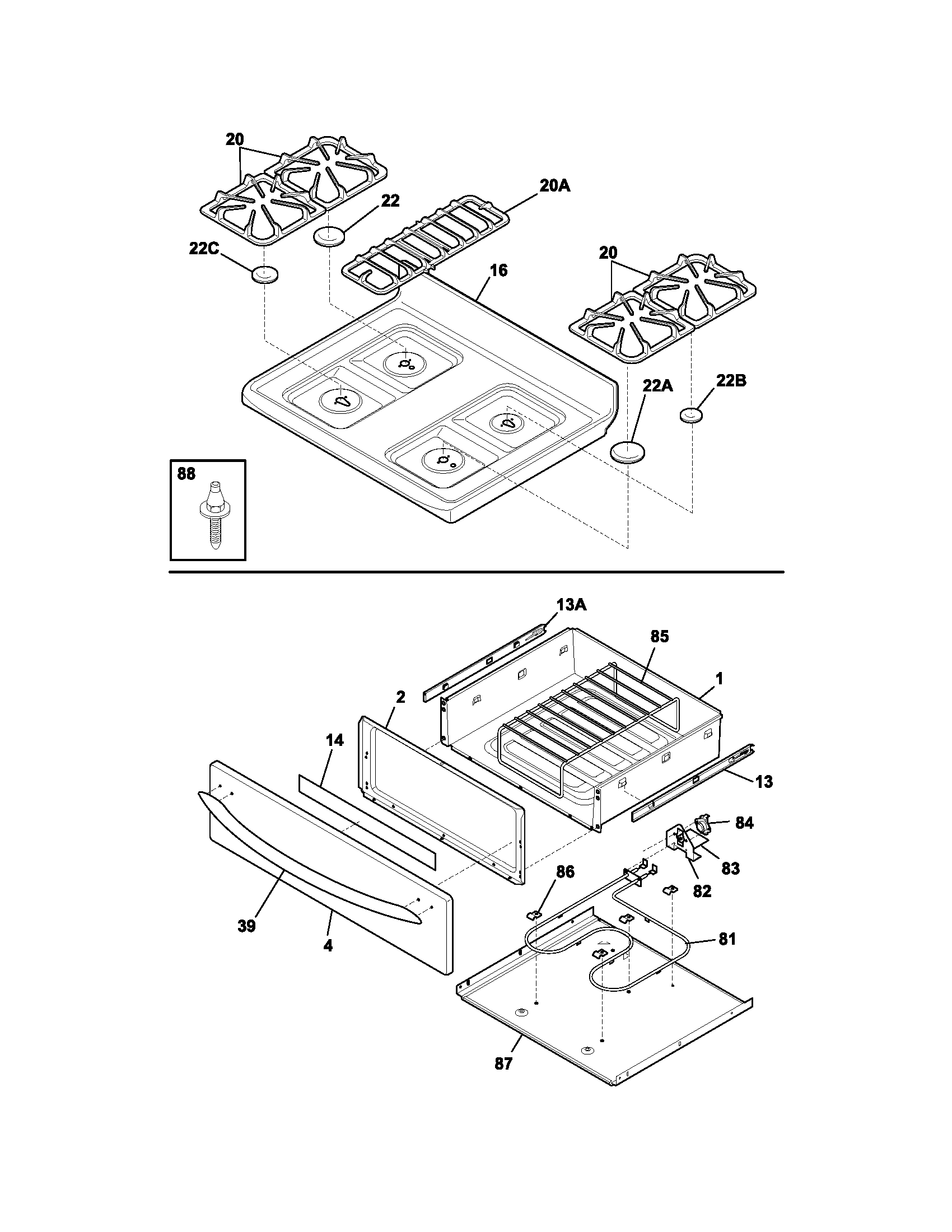
Top/drawer Parts diagram
PLGF389CCC Gas Range Top/drawer Parts diagram
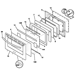
Door Parts diagram
PLGF389CCC Gas Range Door Parts diagram
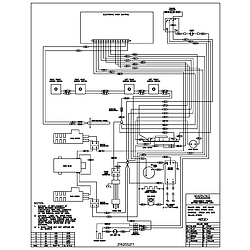
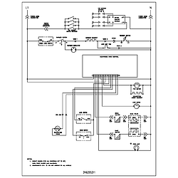
Wiring schematic Parts diagram
PLGF389CCC Gas Range Wiring schematic Parts diagram
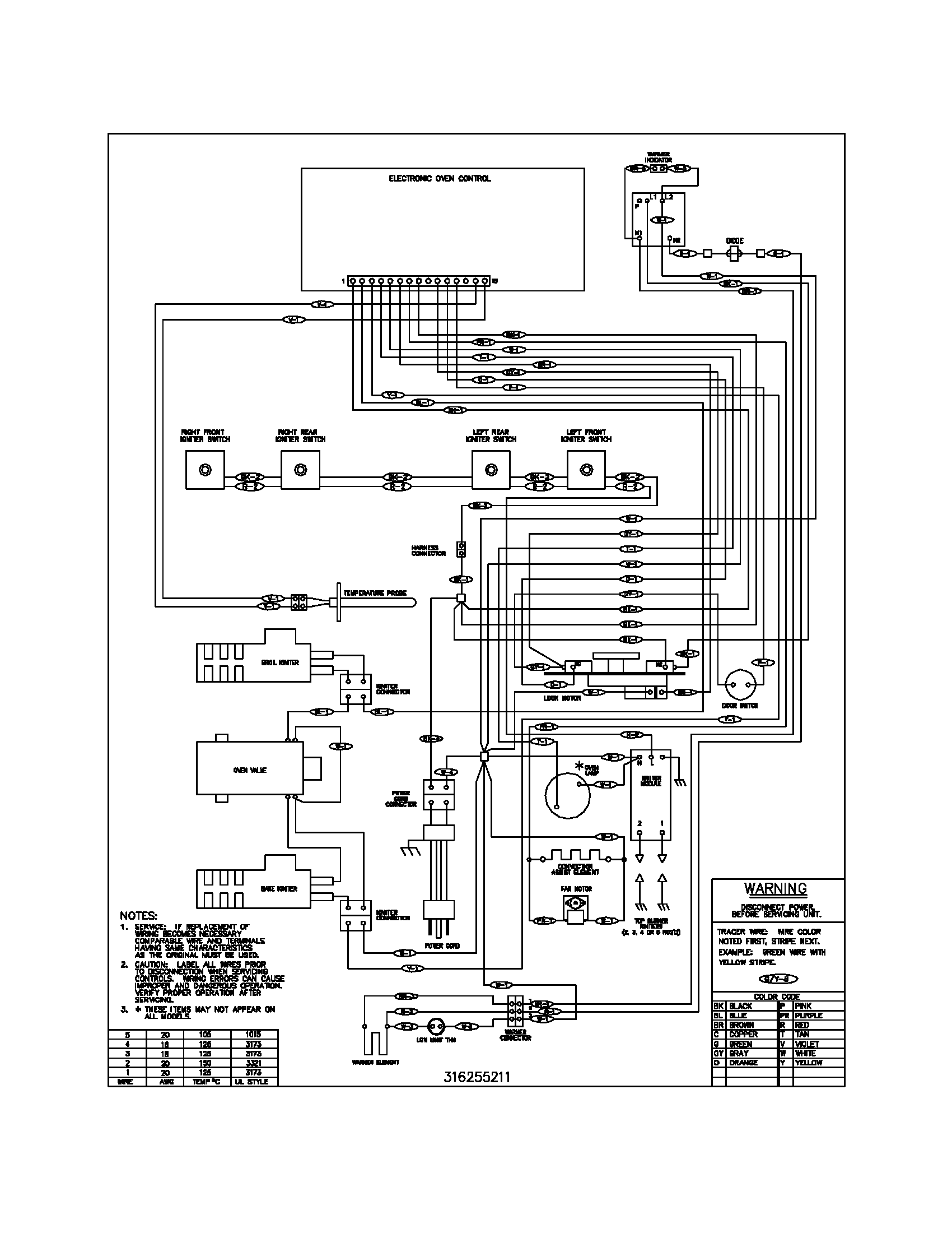
Wiring diagram Parts diagram
PLGF389CCC Gas Range Wiring diagram Parts diagram

Recent Service Requests

CityProblem DescriptionResolution
Merrick, New YorkWhen I plugged in, timer blinked 12 with code PF; oven will not turn on; stove top burners work.Awaiting receipt of timer
Cambridge, OntarioF3 error code would come up 2-3 minutes after starting oven. Tested resistance of the probe at ~ 1100 ohms at room temperature, which is what it should be (according to online). But since the F3 fault appeared after the oven was warmed up a bit, I figured I would replace the probe anyway in case it was a probe problem that only showed up above room temperature. New probe installed. F3 error code now shows up immediately after starting oven.Repaired
Verdun, Quebecbeeping and the display is going blank or F1 or F3 error. problem is intermittent It was repaired last November..Beyond Repair
Verdun, QuebecDisplay is blank and when it does display it will beep and give and F3 or F1 error. Not able to clear error without unplugging range.Repaired

Common problems for Frigidaire Gas Range PLGF389CCC Timer Repair

Are you encountering a similar problem as them? Contact us now and we will try to help you fix your PLGF389CCC timer-related problem.
Our range yesterday started beeping and put an F7 on all the displays. The clock still works and the pad will still let us set the time. Also the oven still works. None of the burners work, but the warming area does work. Any ideas?
OVEN READ F1 AND WOULD CONTINUALLY BEEP, REPLACED clock /clock ON ADVICE OF REPAIR MAN PART#AP3211342 SEEMED EASY ENOUGH. AFTER CHANGING clock/clock PLUGGED range IN AND clock READ,PF WITH BLINKING clock. I WAS CAUGHT OFF GUARD WHEN clock/clock DID'NT COME WITH THE OVERLAY. I SINCE ORDERED OVERLAY PART#AP2126682. TRIED RIPPING OLD OVERLAY OFF OLD clock/clock AND ATTACHING BUT NO LUCK...
Good Morning, The defrost clock is working and the coils are clean. On the dial of the cold control that goes from 0 to 7, I have to keep the dial set at about a 1/2, then the freezer will start short cycling of running about 40 seconds on and then 40 seconds off. Yesterday I replaced the cold control and set the freezer at 2 on the dial. It ran all night, except for the time it went into defrost. Today I have tried to reset several times and it stills comes on even though I have it set at about 1/2 on the dial. Temp is still about -5 below zero f. When I got up today with it set on 2, it was -10 below zero f. Please help if anyone has any ideas. I live very remote and the service call to come to the middle of nowhere would be more then I can afford.
As I understand,error code f30 indicates oven sensor probe or wiring malfunction.Checked probe and wiring at room temp.,got 1100 ohms.This model has separate clock and control panel,disconnected panel from clock,still received f30.
Several days after clean mode both, bake and broil element don't heat. Power is good to poles on the back. Elements read about .13 ohms but no juice when controls are on and testing for 240v touching element connections,one probe on each side. Is there an in-line fuse ? What does it look like ? Can I find a schematic somewhere on the net ?
Hi - I had a short circuit that burnt out my clock/clock board on our oven. The board shot a flame out and all power to the range went out. The breaker never tripped so I think the issue originated in the range. The part was charred when I took it out. I replaced that part AP3215567 and everything seemed to work great. Then last night I received an F1 error and it keeps coming back. I have been able to use the cooktop but havent tried the oven. An F1 error indicates a problem with the part I just installed so I am lost. Is there another part I should be looking at to cause this error? Temp Sensor? http://www.rcappliancepartsimages.co...3/00492350.jpg More info: I just verified that I am able to use all functions on the range, convection, bake, broil, all range top elements. Just every now and then I get the F1 error. It is very random, sometimes when I hit bake, sometimes when I hit cancel/off, other times it just goes off when I'm not using the range. Could it be a bad EOC? Any help w
Control panel has now power, so oven also does not work? Had a horrible lightening store 2 nights ago, most likely part of the problem?
Hi, I just bought a house and moved in, I have an electrolux frigidaire oven and after moving in there is constant beeping. now with f1 error code. This was probably caused because the power was briefly shut down to replace a light, it is driving me insane and cannot get sleep as it beeps night and day. any chance to tell me how to stop it?
I have a frigidaire electrolux oven, model PLGF389CCC. The burners work fine, but the oven does not heat at all. The heating element to ignite the gas gets ooven hot. i do not smell any gas.
I have a Frigidaire oven model PLGF389CCC that is about 5 years old. Within the last 6 weeks it is loosing temp or gaining temp? We preheat to 350 and it will beep, but if I check another oven thermostat inside the oven it shows 375-400. I have cleaned and checked connections to the OEC - all look good. All other functions: range, Broil seem fine. Any suggestions, or do I just replace the OEC unit. Thanks for the Help.
I have a Frigidaire ES400 Gas oven and the oven does not heat up properly. It gets a little warm but that's about it. Any thoughts?