Norge L3878VYV Timer Repair

What is the timer/clock part number for the Norge L3878VYV Range?

Timer part number 7601P416-60 for Norge L3878VYV

The L3878VYV Range uses timer part number 7601P416-60.

Do you have a failed Norge L3878VYV control panel? Click here:

Request Appliance Timer Service

We can repair or replace your faulty Norge L3878VYV timer.

L3878VYV are also sometimes referred to using these Alternative Names/Model numbers

Maytag L3878VYV Range, Whirlpool L3878VYV Range

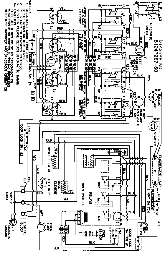
L3878VYV Schematic and Wiring Diagrams

Control panel Parts diagram
L3878VYV Range Control panel Parts diagram
Top assembly Parts diagram
L3878VYV Range Top assembly Parts diagram
Body Parts diagram
L3878VYV Range Body Parts diagram
Oven/base Parts diagram
L3878VYV Range Oven/base Parts diagram
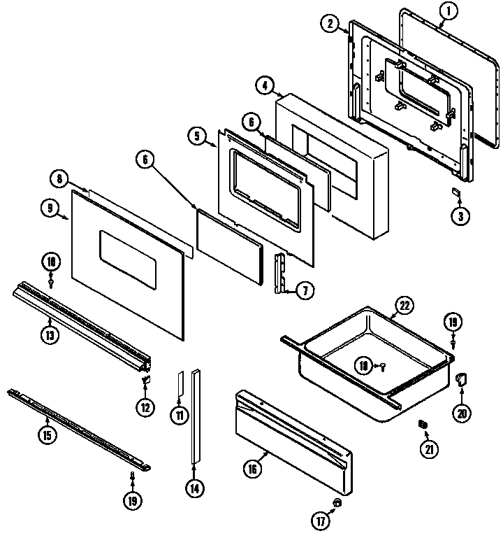
Door/drawer Parts diagram
L3878VYV Range Door/drawer Parts diagram
Wiring information Parts diagram
L3878VYV Range Wiring information Parts diagram

Recent Service Requests

CityProblem DescriptionResolution
Edmonton, Albertaclock does not respond to touchAwaiting receipt of timer

Common problems for Norge L3878VYV Timer Repair

Are you encountering a similar problem as them? Contact us now and we will try to help you fix your L3878VYV timer-related problem.
From the diagram on the back of the fridge, it says it's a 7hr 35 min refrigeration,25 min defrost cycle defrost clock with red/ooven/brown/white wires but just don't know where it is located?! Help!( Heater & thermostat seems OK.)