Maytag 9855VVV Timer Repair

What is the timer/clock part number for the Maytag 9855VVV Range?

Timer part number 71002123 for Maytag 9855VVV

The 9855VVV Range uses timer part number 71002123.

Do you have a failed Maytag 9855VVV control panel? Click here:

Request Appliance Timer Service

We can repair or replace your faulty Maytag 9855VVV timer.

9855VVV are also sometimes referred to using these Alternative Names/Model numbers

Whirlpool 9855VVV Range

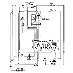
9855VVV Schematic and Wiring Diagrams

Control panel Parts diagram
9855VVV Range Control panel Parts diagram
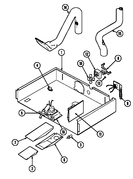
Body Parts diagram
9855VVV Range Body Parts diagram
Door Parts diagram
9855VVV Range Door Parts diagram
Internal controls Parts diagram
9855VVV Range Internal controls Parts diagram
Oven Parts diagram
9855VVV Range Oven Parts diagram
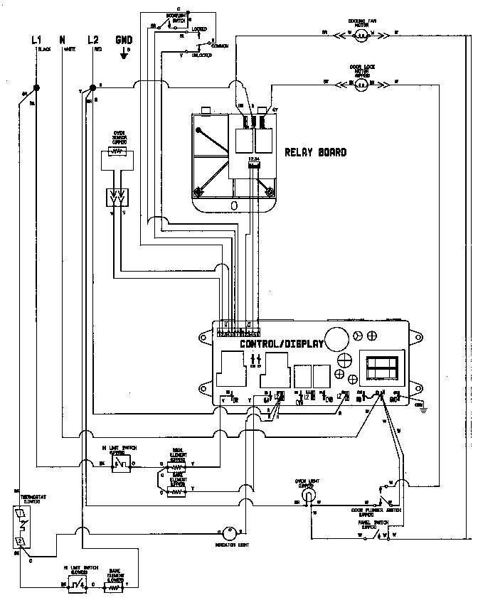
Wiring information Parts diagram
9855VVV Range Wiring information Parts diagram

Recent Service Requests

CityProblem DescriptionResolution
Crowley, LouisianaOven alarms F-2 or F-5 when temp reaches 350 degrees attempting to attain set temp of 400 + degrees.Repaired
Roman Forest, TexasWe heard a sound & saw a flash the clock went wild we re set the breaker and all seamed well but the burner only does 1/2 heat and will not turn off. the oven will reach above 300 but we do not know how high. I flip the breaker to off to turn off the oven.Awaiting receipt of timer
Mandeville, Louisianablank display, no buttons work, and relay board buzzes continuouslyAwaiting receipt of timer

Common problems for Maytag 9855VVV Timer Repair

Are you encountering a similar problem as them? Contact us now and we will try to help you fix your 9855VVV timer-related problem.
Hi - It looks like only the "up" bottom of the temperature control is not working. Since the default temperature is 350F, i can not heat the oven to anything more than 350F . is there a tip on how to fix it, parts that might be required, and some instruction?